近几年来,用户接入的广阔市场越来越成为各ISP争夺的阵地,用户接入网(从本地电话局到用户之间的部分)是电信网的重要组成部分,是电信网的窗口,也是信息高速公路的"最后一英里"(thelastmile)。
为实现用户接入网的数字化、宽带化,用光纤作为用户线是用户网今后发展的必然方向,但由于光纤用户网的成本过高,在今后的十几年甚至几十年内大多数用户网仍将继续使用现有的铜线环路,近年来人们提出了多项过渡性的宽带接入网技术,其中ADSL(不对称数字用户环路)和HFC(光纤同轴混合网)是最具有竞争力的两种。

图1-1:ADSL方式的用户接入
ADSL技术能利用现有的市话铜线进行信号传输,其最高速率:下行信号(从端局到用户)为9Mbps,上行信号(从用户到端局)为1Mbps。现有的市话铜线网的用户数目十分庞大,而ADSL能对现有的市话铜线进行充分的利用,可以有效地保护原有的网络资源。
近年来,Internet以惊人的速度发展,Internet的用户众多,分布广泛,但现有的用户网所能提供的用户接入速率太低,难以满足Internet飞速发展的需要,这正为ADSL的发展提供了一个机遇。由于市话铜线现在已与所有的Internet用户相连接,一旦ADSL技术发展成熟,必将成为各电话公司和Internet用户的首选方案。
一、ADSL原理和技术性能
现存的用户环路主要由UTP(非屏蔽双绞线)组成。UTP对信号的衰减主要与传输距离和信号的频率有关,如果信号传输超过一定距离,信号的传输质量将难以保证。此外,线路上的桥接抽头也将增加对信号的衰减。
因此,线路衰减是影响ADSL性能的主要因素。ADSL通过不对称传输,利用频分复用技术(或回波抵消技术)使上、下行信道分开来减小串音的影响,从而实现信号的高速传送。
为了可以利用多个信道,ADSLModem采用两种方式划分可以利用的电话线路的带宽:FDM技术(FrequencyDivision MultIPlexing)或回波抵消技术(Echo CAncellation)技术. 如图1-2示. FDM方式将频带划分为上行部分和下行部分, 下行通道在被时分复用(Time Division Multiplexing)为一个或多个高速信道和低速信道; 而上行通道也会被复用为相应的低速信道。
回波抵消技术(EchoCancellation)使上行通道和下行通道在频带上的重叠部分相互抵消,通过本地的回波抵消技术可以有效地分开上、下行信道,减小串音对信道的影响,从而实现信号的高速传送。这种技术已应用于V.32和V.34协议的modem产品中。

图1-2 FDM技术和回波抵消技术原理示意图
衰减和串音是决定ADSL性能的两项标准损伤。传输速率越高,它们对信号的影响也越大,因此ADSL的有效传输距离随着传输速率的提高而缩短。附表列出了正常情况下24号线规UTP的下行速率和有效传输距离的关系。表中的VDSL是甚高速ADSL。虽然VDSL的有效传输距离比ADSL更短,但是在VDSL光纤到路边(FTTC)或光纤到大楼(FTTB)后,VDSL可用于大楼内部办公室或家庭间的连接。
ADSL接入网线路长度若为5.5km,则可覆盖80%以上的现有电话用户;线路长度若为3.7km,则可覆盖50%以上的现有用户,用户小区以外的分散用户可通过基于光纤的集线器节点接入到网络中。串音噪声通常是稳定的,因此比较容易对其进行研究并加以克服;而冲击噪声在频率、周期、相位等方面都是随机的,对期难以建模和研究。
二、ADSL系统的接入方式和接入模型
以下为ADSL系统连接方式的功能模块图。

图1-3 ADSL系统连接方式的功能模块图
Server:应用服务器Internet:IP互联网CORE Network: 骨干网络(一般为ATM骨干网)。
ADSL:在局端的部分为ADSL局端设备,在用户端的为ADSL用户端设备。
ExistingCopper:连接用户端和局端的普通双绞铜线。
ADSL的接入模型主要有中央交换局端模块和远端模块组成。

图1-4 ADSL的接入模型
中央交换局端模块包括在中心位置的ADSLModem和接入多路复合系统,处于中心位置的ADSLModem被称为ATU-C(ADSLTransmission Unit-Central)。接入多路复合系统中心Modem通常被组合成一个被称作接入节点,也被作"DSLAM"(DSL Access Multiplexer)。
远端模块由用户ADSL Modem和滤波器组成,用户端ADSLModem通常被称为ATU-R(ADSL Transmission Unit-Remote)。

图1-5 ADSL用户在用户端的设备连接图
三、ADSL的调制和解调技术
目前被广泛采用的ADSL调制技术有3种:QAM(quadatureampli-tudemodulation)、CAP(carrierlessamplitude-phasemodulation)、DMT(discretemultitone),其中DMT调制技术被ANSI标准化小组T1E1.4制订的国家标准所采用。但由于此项标准推出时间不长,目前仍有相当数量的ADSL产品采用QAM或CAP调制技术。
3.1QAM调制技术
QAM调制器的原理图是发送数据在比特/符号编码器内被分成两路(速率各为原来的1/2),分别与一对正交调制分量相乘,求和后输出。与其它调制技术相比,QAM编码具有能充分利用带宽、抗噪声能力强等优点。

图1-6 16-QAM调制原理图
如图1-6示。在16-QAM的QAM调制中,2bits被编码表示相位的变化,另外2bits被用来表示幅度的变化,所以用了4 bits来表示. QAM用于ADSL的主要问题是如何适应不同电话线路之间性能较大的差异性。要取得较为理想的工作特性,QAM接收器需要一个和发送端具有相同的频谱和相位特性的输入信号用于解码,QAM接收器利用自适应均衡器来补偿传输过程中信号产生的失真,因此采用QAM的ADSL系统的复杂性主要来自于它的自适应均衡器。
3.2CAP调制技术(CarrierlessAmplitudeModulation/Phase Modulation)
CAP调制技术是以QAM调制技术为基础发展而来的,可以说它是QAM技术的一个变种,其调制器原理如图2所示。输入数据被送入编码器,在编码器内,m位输入比特被映射为k=2m个不同的复数符号An=an+jbn由K个不同的复数符号构成k-CAP线路编码。编码后an和bn被分别送入同相和正交数字整形滤波器,求和后送入D/A转换器,最后经低通滤波器信号发送出去。CAP技术用于ADSL的主要技术难点是要克服近端串音对信号的干扰.一般可通过使用近端音串音抵消器或近端串音均衡器来解决这一问题。
3.3DMT调制技术
DMT调制技术的主要原理是将频带(0-1.104MHZ)分割为256个由频率指示的正交子信道(每个子信道占用4KHZ带宽),输入信号经过比特分配和缓存,将输入数据划分为比特块,经TCM编码后再进行512点离散傅利叶反变换(IDFT)将信号变换到时域,这时比特块将转换成256个QAM子字符.随后对每个比特块加上循环前缀(用于消除码间干扰),经数据模变换(DA)和发送滤波器将信号送上信道.在接收端则按相反的次序进行接收解码。

图1-7 DMT调制技术的实例
上图中,1MHz的带宽被分段为256个4KHz的子频带.每个子频带在发送端用single-carrier调制技术调制,在接收端则接收各子频带并将其256路载波整合解调制。由于美国的ADSL国家标准(T1.413)推荐使用DMT技术,所以在今后几年中,将会有越越多ADSL调制解调器采用DMT技术。
业界许多专家都坚信,以ADSL为主的xDSL技术终将成为铜双绞线上的赢家,目前采用普通拨号Modem及N-ISDN技术接入的用户将逐步过渡到ADSL等宽带接入方式,并最终实现光纤接入。
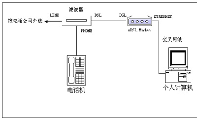
四、ADSL设备的安装
ADSL安装包括局端线路调整和用户端设备安装。在局端方面,由服务商将用户原有的电话线中串接入ADSL局端设备,只需2~3分钟;用户端的ADSL安装也非常简易方便,只要将电话线连上滤波器,滤波器与ADSLMODEM之间用一条两芯电话线连上,ADSLMODEM与计算机的网卡之间用一条交叉网线连通即可完成硬件安装,再将TCP/IP协议中的IP、DNS和网关参数项设置好,便完成了安装工作。ADSL的使用就更加简易了,由于ADSL不需要拨号,一直在线,用户只需接上ADSL电源便可以享受高速网上冲浪的服务了,而且可以同时打电话。

图1-8 ADSL的局端线路调整和用户端设备安装
局域网用户的ADSL安装与单机用户没有很大区别,只需再加多一个集线器,用直连网线将集线器与ADSLMODEM连起来就可以了,
ADSL系统技术芯片价格大大降低,加上ADSL接入网投资小、易实现,ADSL定将成为主要的宽带接入网技术。
|